Lavorazione di greggi ad alta acidità naftenica in impianti Topping e Vacuum: valutazione della suscettibilità a corrosione, tecniche di mitigazione, monitoraggio e ispezione.
Nell’ambito dei servizi di ingegneria dei materiali e della corrosione, il gruppo IIS è stato incaricato da una importante raffineria italiana di condurre uno studio finalizzato alla valutazione di suscettibilità alla corrosione da acidi naftenici per gli impianti di distillazione primaria (Topping e Vacuum), nell’ipotesi di lavorazioni di cariche ad elevata acidità naftenica. La studio è nato dalla necessità da parte dell’utilizzatore di verificare la versatilità dei propri impianti alle variazioni delle cariche dettate dalle politiche di approvvigionamento condizionate dall’elevata variabilità dei prezzi e delle condizioni geopolitiche dei paesi produttori.
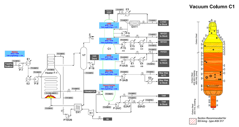
Pertanto lo studio ha valutato l’impatto sull’integrità dei componenti dell’impianto, mediante la simulazione di lavorazioni di grezzi ad alto tenore di zolfo e/o elevata acidità naftenica (indicati in inglese come opportunity crudes).
È stato proposto un criterio di criticità finalizzato all’identificazione dei componenti degli impianti (apparecchiature in pressione o tubazioni) maggiormente penalizzati in termini di resistenza ai fenomeni corrosivi determinati dalle nuove lavorazioni. Il criterio è stato sviluppato sulla base dei moduli di valutazione proposti dal documento API RP 581, “Risk Based Inspection Technology” per la valutazione dei rati di danneggiamento, partendo dalla conoscenza dello stato attuale di conservazione dei componenti, acquisita mediante gli interventi di ispezione e controllo non distruttivo, operati dall’utilizzatore.
Lo studio ha permesso di identificare:

Cerca il corso utilizzando i campi qui sotto